9月9日,北控水务集团产品中心副总工程师吴云生先生在北控水务杯“互联网+”生态环境大赛“产业前沿”系列讲座(第十三讲)中做了题为“城镇污水处理厂污泥处理处置技术分析及创新需求”的分享,梳理了近十年来国内污泥处理处置的行业政策,就目前城镇污水处理厂污泥国内外处置现状,对主流技术路线进行分析,并阐述了痛点需求,同时对污泥技术路线选择提出了创新的、可实施的路径式方法。
政策解读
污泥作为污水处理的最后一公里,必然会成为污水提质增效“补短板,强弱项”的重要内容,国家已经从“重水轻泥”向“泥水并重”转变。
1 近十年政策趋势
▼技术侧
1、一直强调资源化但无法有效落地,污泥脱水填埋的处置方式仍然占据主导地位;
2、政策更加趋向于采用“生物质利用+干化焚烧”的技术趋势,首先最大程度减量化,然后在此基础上尽量实现资源能源化。
▼资金侧
1、涉及收费侧要求的用词逐步强硬,从不低于→补偿→应当补偿→覆盖;
2、2020年提出将污泥规划纳入污水规划中统筹考虑;
3、国家对污泥处理处置设施建设资金支持力度逐步加大,污泥处理处置成本回路逐步明确,成本收费覆盖度逐步提高。

《城镇污水处理提质增效三年行动方案(2019-2021年)》提出:由于管网维护不到位问题,导致污水厂进水浓度低,污泥资源化处置方向(例如厌氧消化)受到一定阻碍(污泥含沙量问题亦有影响,但有机物浓度低影响较大),因此污水提质增效看似是管网问题,实则牵涉了通沟污泥、河道底泥以及市政污水污泥的系统性治理。
《城镇生活污水处理设施补短板强弱项实施方案》(发改环资〔2020〕1234号)提出:在减量化的基础上,因地制宜地选择适宜的处置技术路线。目前,我国污泥实现无害化处理处置的关键之一是要系统化解决污泥出路问题,使污泥处理处置成为城市废物生态循环产业链中的一环,形成可持续的污泥利用和消纳模式。《实施方案》鼓励土地资源紧缺的大中型城市采用“生物质利用+焚烧”的处置模式。“生物质利用”可采用以污泥为主体的城市有机固体废物联合厌氧消化(好氧发酵)技术,厌氧消化产生的沼气可用于发电和产热,符合能源化发展方向;“焚烧”是解决污泥问题的关键工艺路线,当前污泥大量积存、消纳出路受限,一些有条件的城市可利用窑炉协同焚烧,大中城市可采用单独焚烧,其焚烧灰可作为建筑材料或用于磷回收,符合资源化方向。
2 未来五年政策趋势
2021年6月,国家发改委发布了《“十四五”城镇污水处理及资源化利用发展规划》,据有关机构估算,“十三五”期间,我国新增污水处理及相关投资额近6000亿元,其中,新增或改造污泥无害化处理处置设施的投资不足300亿元,占比仅为5%。
相比“十三五”期间提出的污泥稳定化和无害化主要目标,《规划》更重视污泥资源化利用,“鼓励污泥能量资源回收利用”,响应了国家碳减排的战略目标。《规划》明确污泥无害化处置率达到90%,实施范围由《“十三五”全国城镇污水处理及再生利用设施建设规划》的地级及以上城市拓宽到所有城市,并要求2035年全面实现污泥无害化资源化处置。

污泥处理处置现状
污水处理量:截至2019年底,全国城市和县城污水处理厂共4140座,污水实际处理总量达到1.7亿m3/d,污泥产量约6000万吨/年(80%含水率)。

污泥来源及组成:污泥物质组成非常复杂,既含有c、n、p等资源性物质,也含有重金属、难降解有机物、持久性有机物、微塑料等污染性物质。

污泥处理处置原则:“安全环保、循环利用、节能降耗、因地制宜、稳妥可靠”,最终实现减量化、稳定化、无害化、资源化。

1 以土地利用为处置方式

优势
1、消化污泥杀死部分病原菌和寄生虫卵,污泥得到稳定化,不易腐臭,降低了土地利用时温室气体逸出风险;
2、厌氧消化的污泥减量、能源回收和提高脱水性能的作用;
3、腐熟污泥改善土壤肥力和结构;
4、投资相对较低,二次污染较小。
▼风险
1、有机物降解率低、进泥有机质低导致能量不平衡、重金属、生物毒性物质;
2、 投入产出比问题;
3、运行稳定性问题;
4、污泥最终出路,政府顶层规划以及协调能力。
2 以土地利用为处置方式

优势
1、工艺流程成熟、简单;
2、好氧发酵工艺项目投资,相比其他如干化工艺、焚烧工艺等具有一定优势。
▼风险
1、设备稳定运行问题,运行成本因辅料问题偏高;
2、占地面积大;
3、邻避效应;
4、污泥最终出路受限,政府顶层规划及协调能力较弱;
5、重金属、生物毒性物质环境风险。
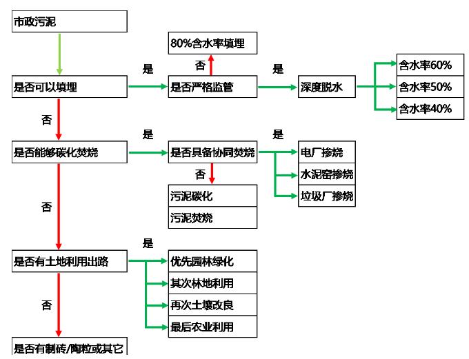
3 以焚烧(热解)和灰渣利用为处置方式
脱水+热干化+焚烧(热解)+灰渣建材利用
▼优势
1、大大地减少了污泥的体积和重量,非常适用于人口稠密的城市;
2、可以杀死一切病原体,处理后的灰渣还可进行建材综合利用;
3、污泥处理速度快,不需要长期储存;
4、焚烧产生废热可用于污泥热干化。
▼风险
1、焚烧系统复杂,建设投资高;
2、系统的运行和维护要求较高,运行的成本高;
3、烟气含有机物、重金属、酸性气体及氮氧化物等,需要完善尾气处理设施;
4、焚烧厂的建造有邻避效应。
4 以填埋为处置方式
深度脱水+填埋
▼优势
1、通过加入石灰,将污泥的ph值提高到12或更高,使生产臭气的微生物活动受到强烈的抑制;
2、高ph值可以将致病菌的细胞壁瓦解,其反应过程中产生的高温还可以杀死其它一些较大的生物体,起到杀菌消毒的作用;
3、 投资、运行成本低,系统较简单。
▼风险
1、添加药剂形成固含量增量,减量化不彻底,仍有大量深度脱水后污泥待处置;
2、污泥后续处理以填埋为主,若添加石灰对后续处置存在影响;
3、用于填埋的场地逐渐受到限制。
系统解决方案
污泥处置涉及污泥的最终去向和出路,是目前污泥行业的瓶颈所在,“出路决定思路,思路满足出路”。
●政府主管部门对于污泥处理处置怎么搞经验较少,因此政府部门更倾向于我们提供一揽子解决方案;
●解决方案的核心就是有长期稳定、合法合规的处置思路,政府不再承担污泥最终处置的“无限责任”,从近期的工程项目来看,基本上朝着这一方向发展;
●北控水务污泥业务发展的方向也是应该以此为中心开展业务拓展,先解决污泥最终处置的去向和接纳能力,然后根据污泥产量、当地的环境容量、经济发展水平、技术成熟度、社会影响确定合适的处理工艺。

污泥处理处置发展方向及痛点
核心问题归类:
1 工艺稳定运行及设备质量问题:经验不足
2 建造及运行成本问题:投资不够
3 末端出路问题:政策不通
4 环境影响及邻避效应问题:环境不佳
痛点及发展方向 — 污泥源头减量
探索技术方向:
1、曝气沉砂池改进,提升除砂效率(重点100um-200um去除);
2、生化池污泥微生物原位减量(胞外酶水解?能量解偶联?)技术、污泥发酵减量技术、化学(臭氧?)减量技术;
3、二沉池高污泥浓度下稳定运行技术、高效絮凝剂研发。
痛点及发展方向 — 预处理及深度脱水减量
探索技术方向:
1、高效浓缩池及浓缩机技术;
2、高压带机、高压板框等新型脱水设备技术;
3、新型药剂研发,减少混凝剂及石灰投加;
4、污泥eps破除技术;
5、新型高效污泥干化技术,如高压带机、低温干化及其组合工艺;
6、高效污泥堆肥及堆肥臭气综合解决方案。
痛点及发展方向 — 热法处理终极减量
污泥碳化
北控水务集团开始做污泥碳化的时间比较早,目前即墨项目设计规模300吨/日,是目前国内设计规模最大、稳定运行时间最长、处理成本最低的碳化项目。但这个工艺在国内发展时间并不长,希望大家可以从设备的成熟度、运行的稳定性、运营成本和设备国产化上进行深入的研究。
污泥焚烧
热干化+鼓泡流化床作为主流路线和设备已基本定型,技术趋于成熟且国内市场已初具规模,但存在投资和运行成本过高的问题。发改委的文件显示出污泥焚烧会成为未来几年的主要的处理工艺之一,在经济发达的地区一定会作为主流的技术路线,如果能够开发出低成本、稳定运行、低投资的污泥焚烧技术,在未来一定会有非常大的市场。
痛点及发展方向 — 协同处置
协同处置的方式在国外并不常用,因为被普遍认为会对原有的工艺造成影响。污泥独立焚烧、独立碳化的成本较高,相比较下,协同处置的方式成本较低,如果可以在协同焚烧上解决一些关键性的问题,也不失为目前处理污泥的中重要方法之一。
结 语
▼技术层面
1、目前污泥处理工艺种类多,虽然主流工艺基本确定,但技术提供商鱼龙混杂,工艺运行稳定性差,设备可靠性差,运行成本偏高的问题突出。
2、污泥源头减量化、稳定化、污染物资源化是未来技术发展的方向,进行一定的技术布局。
▼资金层面
污泥处理费纳入污水费用的城市比例较低,项目运作模式不成熟,日后可能出现从国家资源综合利用和可持续发展的角度对采用资源化、能源化的技术及企业进行政策性补贴。
▼政策层面
目前污泥项目存在土地利用无处可去,应急填埋无地可用,干化焚烧无地可建问题。污泥问题涉及管理部门多,住建部、环保部、农业部等部门之间存在壁垒,导致污泥土地利用受限,政府部门对污泥顶层规划重视程度不够。但重水轻泥现象在逐步得到改善,随着全面推进生态文明和“碳中和”计划,相信未来行业壁垒会进一步降低。
来源:北极星水处理网
			
			
			
			
	





